Upišite nekoliko riječi da pronađete sadržaj eg:
fuse,arrestor,00110115 technical...
Nedavne pretrage
Tehnička podrška
This email address is being protected from spambots. You need JavaScript enabled to view it.

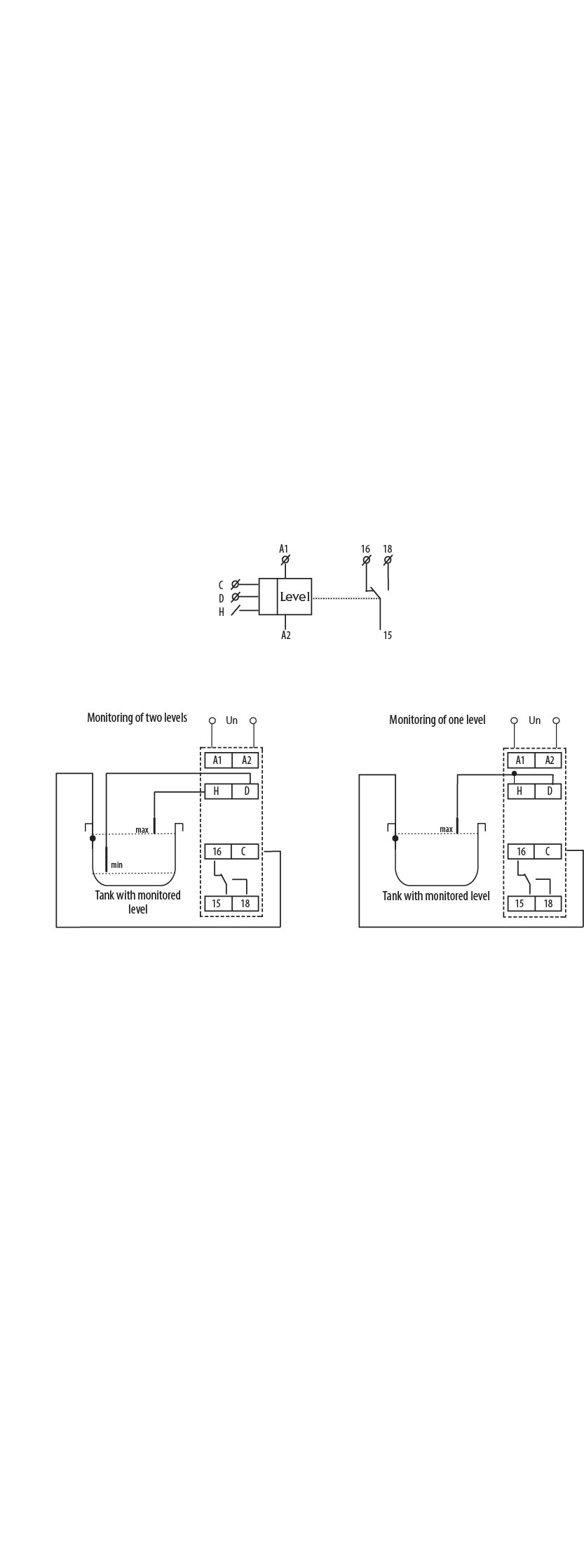
Upravljački relej HRH-5 002471715

Specifikacije

Šifra proizvoda:
002471715
Opis:
HRH-5
Ime razreda:
Upravljački relej
Broj CO kontakata:
1
AC Napon špulne (Uc u V):
24-240
DC napon napajanja Uc (V):
24-240
Maksimalna nosivost AC1 (VA):
2500
Funkcija:
Uređaji za nadzor i upravljanje
Napon napajanja (V):
24-240
Tip upravljanja:
nivoi praćenja
Broj kontakta:
1
Tip napona:
AC/DC
Nazivna struja:
8

Dokumenti

Proizvod

Eticode težina
0.072  kg
Carinska tarifa
85364900  
logis_net_width
18  mm
logis_net_height
91  mm
logis_net_depth
64  mm

Osnovno pakovanje

Količina
1  
EAN
3838895489160  
Težina
0.086  kg

Transportno pakovanje

Količina
8  
EAN
3838895494782  
Težina
0.688  kg
Broj paleta
8000  
Klasifikacija
EC001447
Ime razreda
(Fill) level monitoring relay
Type of electric connection
Clip connection
Rated control supply voltage AC 50 Hz
24…240V
Number of inputs for electrodes
2
Min. adjustable operate delay time
0,5s
Max. permitted operate delay time
10s
Response value sensitivity adjustable
Da
Number of contacts as change-over contact
1
Physical measurement principle
Conductive
Width
18mm
Height
90mm
Depth
65mm
ETIM Clasifikacija – Verzija

Slike i dijagrami

Pribor 8

>
>
0
Vaša korpa je prazna.