Upišite nekoliko riječi da pronađete sadržaj eg:
fuse,arrestor,00110115 technical...
Nedavne pretrage
Tehnička podrška
This email address is being protected from spambots. You need JavaScript enabled to view it.

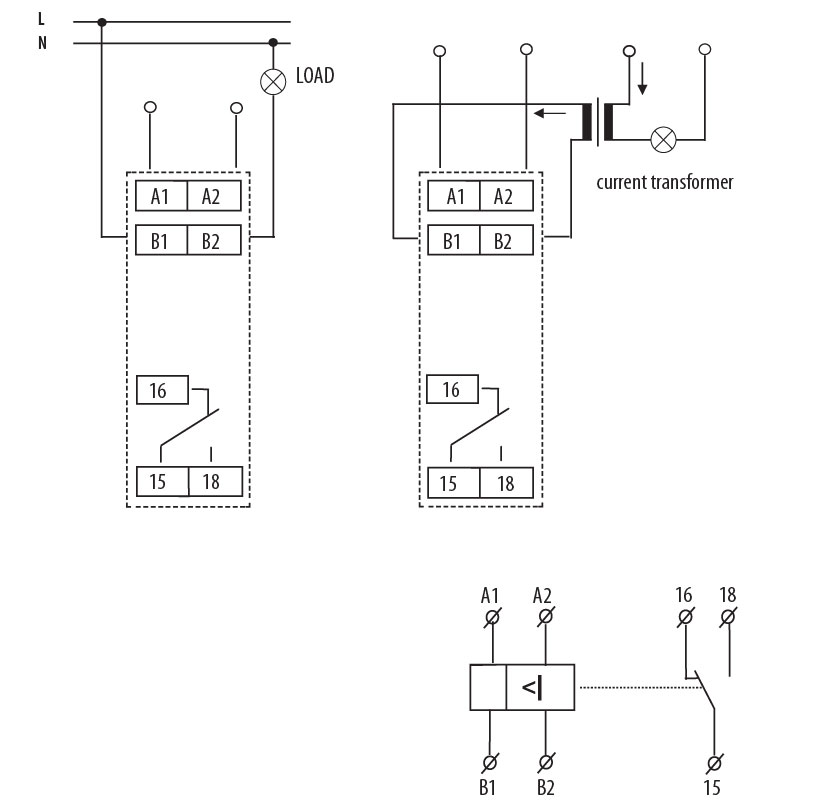
Upravljački relej PRI-51/1 002471816

Specifikacije

Šifra proizvoda:
002471816
Opis:
PRI-51/1
Ime razreda:
Upravljački relej
Broj CO kontakata:
1
AC Napon špulne (Uc u V):
24…24
DC napon napajanja Uc (V):
24
Maksimalna nosivost AC1 (VA):
2500
Funkcija:
Uređaji za nadzor i upravljanje
Napon napajanja (V):
24-240
Broj kontakta:
1
Tip napona:
AC/DC
Nazivna struja:
8

Dokumenti

Proizvod

Eticode težina
0.07  kg
Carinska tarifa
85364900  
logis_net_width
18  mm
logis_net_height
91  mm
logis_net_depth
64  mm

Osnovno pakovanje

Količina
1  
EAN
3838895423973  
Težina
0.092  kg

Transportno pakovanje

Količina
10  
EAN
3838895423980  
Težina
0.7  kg
Broj paleta
4600  
Klasifikacija
EC001440
Ime razreda
Current monitoring relay
Type of electric connection
Clip connection
Single-phase under current possible
Da
Single-phase overcurrent possible
Da
Rated control supply voltage AC 50 Hz
24…240V
Voltage type for actuating
AC/DC
Current measuring range
0.1…1A
Number of contacts as change-over contact
1
Width
18mm
Height
90mm
Depth
65mm
ETIM Clasifikacija – Verzija

Slike i dijagrami

Vaša korpa je prazna.